}
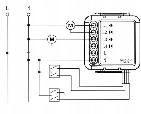
  • Moduł OXT mini sterownik 2 rolety WiFi TUYA T228

Symbol: 61109
75.70
szt. Do przechowalni
Opinie
Wysyłka w ciągu 24 godziny
Cena przesyłki 0
Kurier 0
Kurier (Pobranie) 19.99
Dostępność Średnia dostępność
Waga 1 kg

Zamówienie telefoniczne: +48 222 501 454

Zostaw telefon

Moduł OXT mini sterownik 2 rolety WiFi TUYA T228

Model: T228

Najważniejsze cechy - OXT mini sterownik 2 rolety WiFi TUYA T228

  • Łatwe sterowanie roletami z każdego miejsca dzięki aplikacji mobilnej TUYA.
  • Obsługa dwóch rolet jednocześnie, co pozwala na pełną synchronizację.
  • Kompatybilność z asystentami głosowymi, takimi jak Google Assistant i Amazon Alexa.
  • Szybka i prosta instalacja bez potrzeby modyfikacji istniejącej infrastruktury.
  • Bezpieczna i stabilna sieć WiFi 2.4GHz dla niezawodnej łączności.
  • Możliwość ustawienia harmonogramów automatycznego otwierania i zamykania rolet.
  • Estetyczny, kompaktowy design idealnie pasujący do każdego wnętrza.
  • Funkcja odwracania kierunku obrotów silnika dla różnych typów rolet.
  • Zarządzanie dostępem - możliwość dodania innych użytkowników do kontroli rolet.
  • Ochrona prywatności dzięki szyfrowanym połączeniom z aplikacją.
  • Bezpieczeństwo działania w postaci ochrony przed przegrzaniem.
  • Wsparcie dla Amazon Alexa, Google Assistant i wielu innych platform smart home.
  • Rozbudowane opcje scenariuszy automatyki domowej.
  • Możliwość integrowania z innymi urządzeniami ekosystemu TUYA.
  • Intuicyjna obsługa poprzez aplikację mobilną.
  • Energooszczędność dzięki precyzyjnemu sterowaniu położeniem rolet.
  • Wytrzymała konstrukcja zapewniająca długą żywotność urządzenia.
  • Wysoka jakość wykonania gwarantowana przez markę OXT.
  • Aktualizacje oprogramowania zapewniające najnowsze funkcjonalności.

Specyfikacja techniczna - OXT mini sterownik 2 rolety WiFi TUYA T228

Producent OXT
Model T228
Komunikacja WiFi 2.4GHz
Kompatybilność Roleta
Platforma TUYA Smart
Zasilanie 230V
Obsługiwane rolety 2
Wymiary mini
Dodatkowe funkcje Zdalne sterowanie, Harmonogramowanie, Integracja z asystentami głosowymi
Gwarancja 24 miesiące
Nie ma jeszcze komentarzy ani ocen dla tego produktu.
Podpis
E-mail
Zadaj pytanie
  • Producenci